相關行業方式
披露準確(que)時間(jian):2025-07-04 16:33:07 閱覽:157
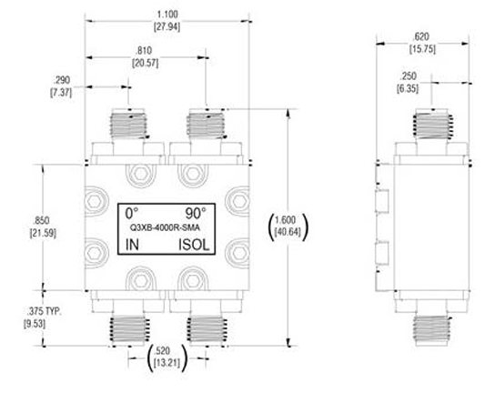
Q3XB-4000R-SMA有的(de)是款對于(yu)Electro-Photonics結(jie)構設計與應(ying)用(yong)軟(ruan)件的(de)高(gao)耐(nai)磨(mo)性3dB 90度SMT混合法(fa)藕(ou)合器(qi)(qi),努力于(yu)窄帶和聯通寬帶馬力縮(suo)放器(qi)(qi)性能參數提高(gao)。Q3XB-4000R-SMA 分(fen)層(ceng)藕(ou)合器(qi)(qi)的(de)封裝形(xing)式(shi)(shi)的(de)尺寸較小,采使用(yong)房間(jian)遭(zao)遇受限制(zhi)利(li)用(yong)層(ceng)面。Q3XB-4000R-SMA通常(chang)情況下主要(yao)用(yong)于(yu)網格信號分(fen)配(pei)比例、無(wu)線波束養成網格、微(wei)波射頻拖動器(qi)(qi)、試驗和估測(ce)等(deng)各式(shi)(shi)app領域。
耐熱性性能指標
頻次規模(mo):1700-6000 MHz
額定負載工作(zuo)功率:85瓦
放材(cai)料耗費:0.17 dB
降幅平衡(heng)量:±1 dB
隔離開(kai)度:18 dB
駐(zhu)波比:1.25:1
相位平衡點:±2°
封口厚(hou)度:0.560 x 0.2009英寸
標(biao)準接口(kou)多種類型:SMA或沒有標(biao)準化rf射頻模塊
從表面處(chu)置:規范標準要求為(wei)浸錫,可要根據必須 可以提供電化學鍍(du)鎳浸金(ENIG)

適用區域
走勢(shi)拼接(jie)/組(zu)合成
外置天線波(bo)束養成網絡信息
穩(wen)定性(xing)放小(xiao)器(qi)電源線路(lu)
I/Q調變器(qi)/解調器(qi)
模仿移相器
微波加熱混器
并(bing)軌(gui)器/合(he)路器
Electro-Photonics得到25年(nian)的被動技能rf射頻組(zu)件開(kai)發與產生閱歷,好廠品包函混(hun)合(he)型喂養和定向招生藕合(he)器、功(gong)分器、濾波(bo)器、測(ce)試軟件板、隔開(kai)器、馬(ma)蹄(ti)形(xing)器等好廠品。西安市立維創展科技限制(zhi)企業限制(zhi)企業代(dai)分銷系統Electro-Photonics品牌。若(ruo)是所需Electro-Photonics徽波(bo),邀(yao)請咨(zi)詢中心(xin)!!!